服务热线:15195518515在线客服:1464856260
传真号码:0517-86801009
邮箱号码:1464856260@qq.com
网 址:http://www.j357b.cn
地 址:江苏省金湖县理士大道61号
分析耐酸碱磁翻板液位计在滑油正负压油箱疲劳试验台中的利弊
摘要:研究介绍了一种航空滑油正负压油箱疲劳试验台设计的原理,对试验台工作原理进行了详细分析,并对各油路的作用做出了具体说明,对实现油箱正负压的过程进行了详细叙述。
引言
正负压油箱疲劳试验台的作用是模拟产品在工作状态下,因介质压力的变化对产品质量的影响,考核产品因压力变化而产生的变形或渗漏(泄漏)。本文设计一种能考核产品 因 介 质 压 力[(-50kPa~0~50kPa)(绝对 压力)]变化,对产品承压能力考核的试验台。
1设计方案
正负压油箱疲劳试验台的试验曲线如图1所 示,工作原理如图2所示。
(1)循环油液控制回路,如图2中100部分。这个部分主要由“保温油箱、液位计、过滤器、循环油泵、加热器、流量计、电动三通阀、油水换热器、耐酸碱磁翻板液位计、温度传感器等组成”;被试油箱滑油供回油口连接在试件箱内供油软管和回油软管之间,即可对被试油箱内部油液流动要求及温度进行控制。

(2)空气正负压力回路,如图2中200部分。这个部分主要由“气缸、电动缸、伺服电机等组成”;用于控制试验所需的正负压空气压力。


试件舱部分:主要用来放置被试油箱,关闭舱门进行试验。“油液介质、油液温度、系统压力试验台设计”:使用加热温度不超过200 ℃油液系统压力不超过0.2 MPa空气压力±50kPa的高温航空滑油。
2试验台工作原理
2.1 循环油液及油液温度控制过程
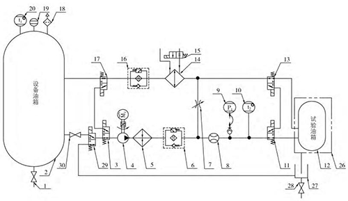
循环油液及油液温度控制过程的原理见图3,产品试验压力介质的提供主要由齿轮泵、管道加热器和换热器及阀门等原件组合完成。
油液供油:原理中油液经吸油开关(30)、L 形三通电动阀(3、29)、油泵(4)、加热器(5)、供油过滤器(6)、流量计(8)、L 形三 通 电 动 阀(11)后进入被测油箱,然后 经 L形三通电动阀(13)、油水换热器(14)、回油过滤器(16)、L 形三通电动阀回到设备油箱中,此条支路可提供被测油箱刚安装于试验台上时的油液供给,通过流量计软件计时的方法判断补油量。
油液循环:当*次试验补油完成后,L 形三通电动阀(3、17、11、13)切换工作位置,油液经油泵 (4)、加热器(5)、供油过滤器(6)、流量计(8)、L 形三 通电动阀(11)、 被测油箱(12)、L 形三通电动阀(13)、油水换热器(14)、 回油过滤器(16)、L 形三通电动阀(17、3、29)后,此时油液不回到设备油箱,而是直接进入油泵吸油口,形成一个闭式循环系统。系统中流量计始终检测当前闭式系统供给被测油箱的流量,闭式系统的优点在于始终保持被测油箱中的油液的位置。
油液温度:加热器(5)和油水换热器(14)设置于管路系统中,当需要油液高温试验时,加热器处于开启状态,油泵持续运行,保证被测油箱中的油液处于设置温度,当油液温度高于设置温度2 ℃时加热器停止工作,电动阀(15)接通外部循环水油水换热器开始工作,给系统降温,当油液温度低于设置温度2 ℃时,油水换热器停止工作, 加热器工作,以此循环,使系统管路中的油液温度始终处于设置温度±2 ℃范围内。
试件油液温度设置:在试件入口管路上的温度传感器采集,此传感器也是试验台油液温度控制的采集点。
采用流动式管道加热器能有效处理油箱油液加热温度的均匀性,避免油液加热过程中的碳化现象;超温保护由设置在油箱上的温度传感器采集的温度数据判断;耐酸碱磁翻板液位计指示油箱的液位并提供计算机显示的液位数据;集油油箱便于收集试件舱内试件渗漏的油液,设置试件舱漏油检测装置,在高压筛选试验过程中当装置检测到渗漏的油液时试验台自动做出报警停机的处理;通过电动三通阀的换向可以将集油油箱中的油液抽回至系统油箱并过滤,便于油液的回收利用。
2.2 正负压试验过程
正负压试验过程的原理见图4,正负压试验过程主要由电动缸带动空气缸往返运动来实现。
正负压试验:系统油泵在被测油箱为闭式模式下持续运行,同时伺服电机带动气缸来回往返对被测油箱进行吸推运动,因处于闭式系统模式,因此产生正负压力交替循环,气缸内腔容积减小压力为正,气 缸内腔容积加大,压力为负,此时可产生正负压循环曲线。
如图1所示,时段 A,电动缸运动带动空气缸无杆腔内腔容积减小,此时被时油箱内腔压力增大,当耐酸碱磁翻板液位计采集到试验所需正压力时,空气缸停止运动,被试油箱内腔压力保持;时段 B,电动缸停止运动,被试油箱内腔压力保持正压力;时段 C和时段 D,电动缸运动带动空气缸无杆腔内腔容积增大,此时被时油箱内腔压力减小,当耐酸碱磁翻板液位计采集到试验所需负压力时,空气缸停止运动,被试油箱内腔压力保持;时 段 E,电动缸停止运动,被试油箱内腔压力保持负压力;时段 F,电动缸运动带动空气缸无杆腔内腔容积减小,此时被时油箱内腔压力增大,当耐酸碱磁翻板液位计采集到试验所需正压力时,空气缸停止运动,被试油箱内腔压力保持。

从 A 到 F六个时段的时间总和为一个循环周期,采用伺动电动驱动电动缸带动空气缸运动 PID 采集压力的原理可控制 A 到 F每个时段的时间设置。
试件舱为密闭结构设计,设置开门报警装置,在试验过程中开启试件舱的门系统自动报警并做出停机处理。
3试验台试验方法
3.1 使用前检查和准备
使用前应先检查油箱油位及吸油开关是否开启,油液固体污染度等级是否达到要求,配电系统是否完备正常,管路系统是否完备正常,还应检查试验台内有无多余物。检查完毕,根据试验要求连接被试油箱供回油软管。
3.2 试验项目、方法及要求
试验内容:压力时间曲线、循环总周期。试验方法:
(1)压力时间曲线。按被试油箱的技术指标设置试验参数,启动试验台进入自动测试,检查显示界面压力时间曲线应满足被试油箱要求的技术指标。
(2)循环总周期。按照被试油箱的循环周期要求,试验台在检测至循环周期到达设置周期时,试验台应自动停机并保存所有试验数据。
4结语
本试验台原理简单,结构合理,操作方便,易于掌握,适用于特定飞机滑油油箱部件系统的试验;操作流程及数据均有记录,具备良好的质量可追溯性;经过设计、制造及交付使用,并对产品进行了实际试验,达到了预期的效果,能够满足产品的试验要求;自动化程度高,不需要过多的试验人员,节省了人力成本。



|